Durch den Einsatz einer Echtzeituhr stehen einem elektronischen Gerät im Moment des Einschaltens Datum und Uhrzeit zur Verfügung, ohne auf eine externe Quelle verweisen zu müssen. Die Echtzeituhr muss in der Lage sein, fehlerfrei zu funktionieren, auch wenn jede externe Stromversorgung vom Gerät entfernt wurde, und dies über Monate oder sogar Jahre.
Der Timer eines Mikrocontrollers darf nicht mit einer Echtzeituhr verwechselt werden
Die meisten Mikrocontroller besitzen eine Timer-Funktion, welche die seit dem Einschalten des Geräts verstrichene Zeit zählt. Da er auf Null zurückschaltet, wenn das Gerät ausgeschaltet wird, kann es nicht wie eine wirkliche Echtzeituhr funktionieren. Eine tatsächliche Echtzeituhr könnte das einzige Ding sein, das eingeschaltet bleibt und weiterhin funktioniert, wenn die Stromversorgung des Gesamtgeräts entfernt wurde. Aus diesem Grunde wird sie häufig in einem separaten Chip implementiert, der von einer kleinen Batterie versorgt wird, die nur diesem Zweck dient.
Aufgrund des großen Zeitraums, über den hinweg die Echtzeituhr funktionieren muss, und aufgrund seiner kleinen Stromquelle ist geringer Stromverbrauch ausschlaggebend. Um den Batteriestrom zu sparen, läuft die Echtzeituhr normalerweise über das Stromversorgungssystem und nutzt den Batteriestrom nur dann, wenn das Systemversorgungssystem fehlt, weil das System ausgeschaltet wurde.
Alles basiert auf einem Oszillatoren
Das zentrale Element einer Echtzeituhr ist ein Quarzoszillator, der oft mit 32,768-kHz arbeitet, was eine geeignete Impulszahl von 215 Impulsen pro Sekunde ergibt. Der Quartz kann, wie die Batterie, entweder in die Echtzeituhr eingebaut werden, oder muss extern versorgt werden. In der Tat ist ein Echtzeituhr-Chip, in den mehrere Elemente integriert sind, größer als eine Minimalversion.
Ähnliches Produkt:
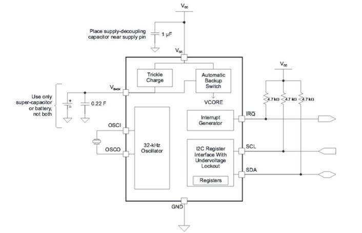
Die Echtzeituhr von Texas Instruments BQ32002DR ist die Grundausführung einer Echtzeituhr, erhältlich über Arrow Electronics. Obwohl dieses achtpolige Gerät in einem SOIC-Gehäuse erhältlich ist und weder eine interne Stützbatterie noch einen Quartz besitzt, benötigt das Gehäuse nur knappe 20 Quadratmillimeter Platinenfläche.
Aus dem Datenblatt ist zu entnehmen, dass es den anerkannten Industriestandard für die serielle Datenübertragung I2C verwendet, um Zeitinformationen an das gesamte System zu übermitteln oder um Informationen bezüglich der korrekten Datums- und Zeitangabe seitens des Nutzers zu empfangen. Die BQ32002DR schaltet automatisch in den Standby-Modus, wenn die Systemspannung unter einen bestimmten Spannungsschwellenwert sinkt, in diesem Status gibt sie Strom nur im Mikroampere-Bereich ab. Beachten Sie, dass dieses Gerät statt einer Batterie einen 0.22 Farad-Superkondensator verwenden kann.

Abbildung 1: Blockdiagramm der BQ32002DR. (Quelle: Texas Instruments)
Einige neuere Echtzeituhren besitzen die zusätzliche Fähigkeit, eigenständig den VCC des Systems wieder einzuschalten, ihn tatsächlich aufzuwecken. Die Echtzeituhr erreicht das über interne, anwenderprogrammierbare Sub-Timer.
Herausforderung Wearables
STMicroelectronics M41T62LC6F ist eine Echtzeituhr der neuen Gerätegeneration für die Einarbeitung in tragbare Wearable-Geräte. Die Herausforderung dabei ist eine geringe Grundfläche und vor allem geringer Energieverbrauch. Das Gerät nimmt nur etwa 5 Quadratmillimeter Fläche ein, zieht 350 Nanoampere Strom im Standby-Modus, und kann im Standby mit einer Spannung von nur einem Volt arbeiten. Diese Echtzeituhr verfügt sogar über ihren eigenen Quarzoszillator, trotz des winzigen Umfangs.
Ähnliches Produkt:
Das Datenblatt zu M41T62LC6F gibt an, dass sie zur Gerätegruppe M41T6x gehört. Die M41T62LC6F verwendet einen seriellen Datenbus mit 400 kHz I2C für die Kommunikation mit dem Hauptprozessor. Unglaublich, trotz dieser winzigen Größe enthält dieses Gerät eine Alarmfunktion, die das System zu vorausgewählten Zeiten aufweckt. Diese Echtzeituhr umfasst acht interne Register für die Erfassung von Jahrhundert, Jahr, Monat, Tag, Wochentag, Stunde, Minute und Sekunde, alle im BCD-Format.
Einen Schritt weiter
In zahlreichen elektronischen Anwendungen muss nur der Echtzeit-Controller (Real Time Controller, RTC) mit einer sehr geringen Stromaufnahme betrieben werden, da das Gerät nach dem Einschalten die normale Stromversorgung des Systems nutzen kann. Doch neue Herausforderungen wie Wearables und IoT bieten im Standby- wie auch im Vollbetriebsmodus nur eine extrem niedrige Energieleistung (Ultra-Low-Power). Daher ist es sinnvoll, den RTC in den gleichen Low-Power-Chip zu integrieren, der auch den Mikrocontroller enthält. Genau dies ist die Strategie von STMicroelectronics bei den Mikrocontrollern der Serie STM32L4 , die Onboard-RTCs von Arrow Electronics enthalten.
Die 5 wichtigsten Punkte für die Auswahl eines RTC für Ihre Anwendung
1) Wie viel Strom benötigt der RTC im Standby-Modus?
2) Enthält der RTC einen internen Akku?
3) Ist Quarz eingebaut?
4) Erfordert der Einsatzzweck des Geräts ein automatisches Einschalten zu bestimmten Uhrzeiten?
5) Ist es klein und leicht genug für IoT und Wearable-Geräte?
Neue Entwicklungen bei Echtzeituhren
Durch Entwicklungen wie Internet of Things (IoT) und Wearable-Geräte sind heute kleinere und günstigere Echtzeituhren gefragt, insbesondere jedoch Geräte mit geringerem Stromverbrauch. Anders als bei Desktopumgebungen oder selbst den heute üblichen Mobilgeräten steht für diese neuen Geräte lediglich eine sehr geringe Energieleistung zur Verfügung, selbst bei aktivem Gerät.
Wie wir gesehen haben, macht es durch die veränderten Entwicklungsbedingungen in bestimmten Fällen Sinn, RTCs in den Mikrocontroller-Chip zu integrieren und nicht als separates Bauteil zu verwenden. Neue RTCs müssen mit einer minimalen Energieleistung auskommen, und das nicht nur im Standby-, sondern auch im Betriebsmodus. Diese neuen, extremen Anforderungen an den Stromverbrauch werden die zukünftige Entwicklung von Echtzeituhren stark beeinflussen.

